SPRADL7 July   2025 F28E120SC

 

  1.   1
  2.   Abstract
  3.   Trademarks
  4. Introduction
  5. Key Differences Between EPWM and MCPWM
  6. Time-Base Submodule Differences
    1. 3.1 Register Differences
    2. 3.2 Driverlib Differences
  7. Counter-Compare Submodule Differences
    1. 4.1 Register Differences
    2. 4.2 Driverlib Differences
  8. Action-Qualifier Submodule Differences
    1. 5.1 Register Differences
    2. 5.2 Driverlib Differences
  9. Dead-Band Submodule Differences
    1. 6.1 Register Differences
    2. 6.2 Driverlib Differences
  10. Trip-Zone Submodule Differences
    1. 7.1 Register Differences
    2. 7.2 Driverlib Differences
  11. Event-Trigger Submodule Differences
    1. 8.1 Register Differences
    2. 8.2 Driverlib Differences
  12. Global Load Differences
    1. 9.1 Register Differences
    2. 9.2 Driverlib Differences
  13. 10Summary
  14. 11References

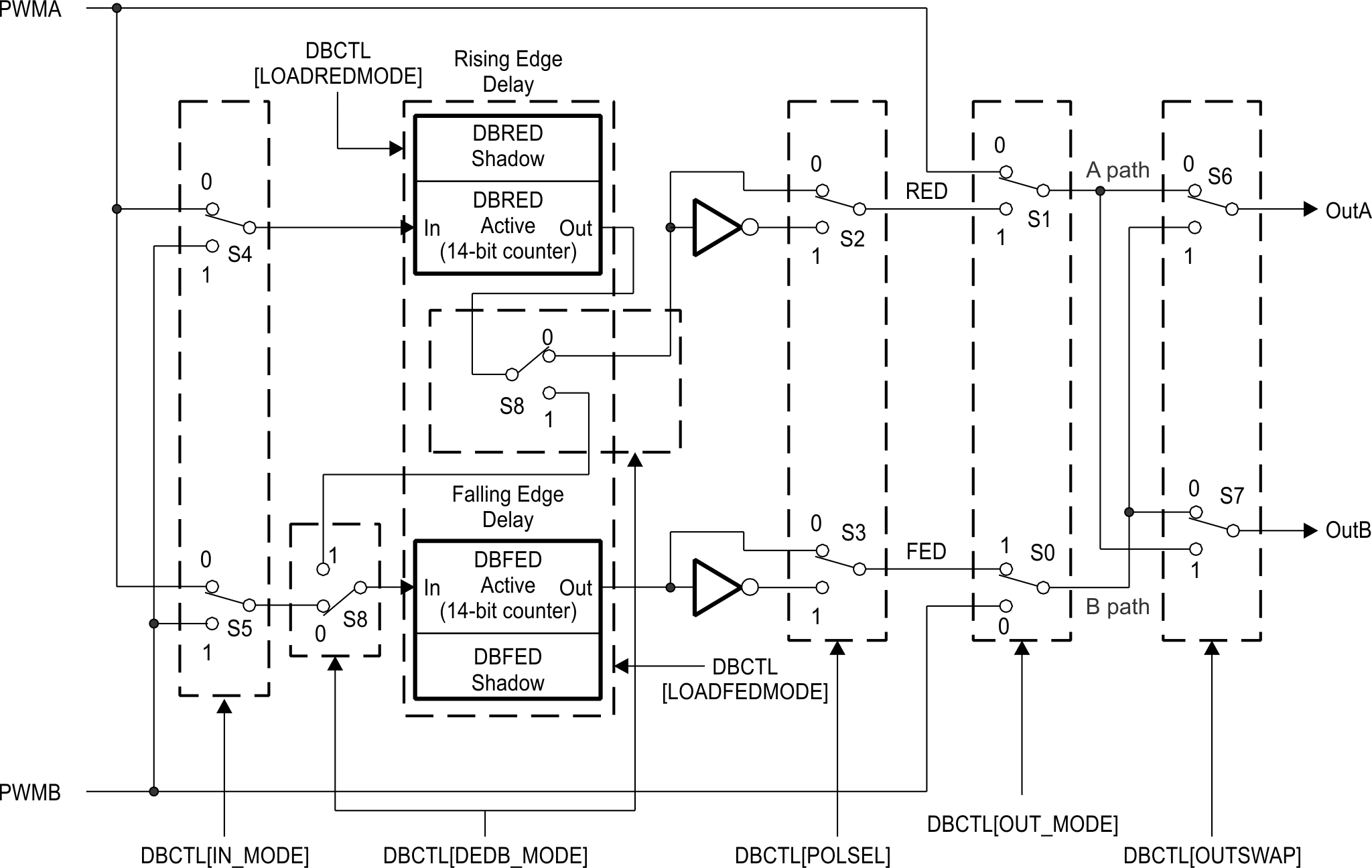
Dead-Band Submodule Differences

The Dead-Band Submodule creates dead time between edges of complementary PWM outputs, and inverts and swaps PWM outputs as needed. The feature differences of the MCPWM Dead-Band submodule when compared to EPWM are as follows:

  • Dead-band settings shared across all three PWM pairs within an MCPWM module. This is due to the MCPWM's intended use to drive a 3-phase motor by six PWM channels where the PWM configurations for each channel pair are nearly identical.
  • Addition of memory-mapped shadow registers for DBRED, DBFED
  • Half-cycle clocking mode removed from MCPWM since HRPWM is not present
 Dead-Band Submodule Block Diagram for EPWM Figure 6-1 Dead-Band Submodule Block Diagram for EPWM
 Dead-Band Submodule Block Diagram for MCPWM Figure 6-2 Dead-Band Submodule Block Diagram for MCPWM