JAJSPM1C March   2011  – November 2023 TPS40170

PRODUCTION DATA  

  1.   1
  2. 特長
  3. アプリケーション
  4. 概要
  5. Pin Configuration and Functions
  6. Specifications
    1. 5.1 Absolute Maximum Ratings
    2. 5.2 Handling Ratings
    3. 5.3 Recommended Operating Conditions
    4. 5.4 Thermal Information
    5. 5.5 Electrical Characteristics
    6. 5.6 Typical Characteristics
  7. Detailed Description
    1. 6.1 Overview
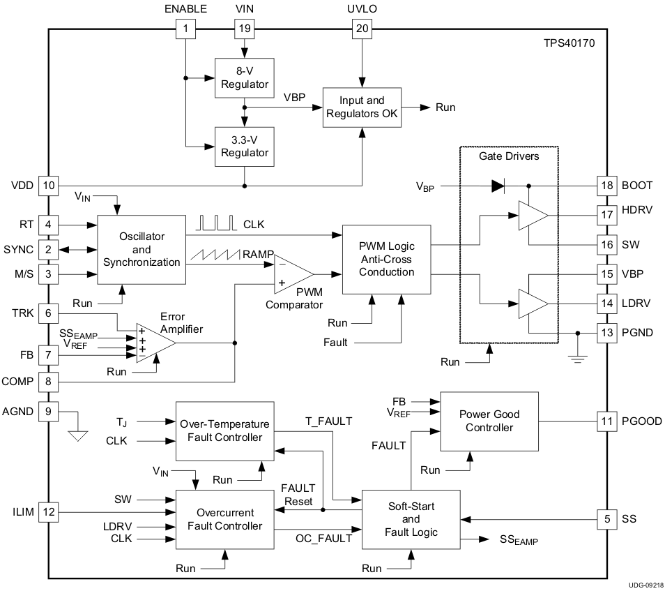
    2. 6.2 Functional Block Diagram
    3. 6.3 Feature Description
      1. 6.3.1  LDO Linear Regulators and Enable
      2. 6.3.2  Input Undervoltage Lockout (UVLO)
        1. 6.3.2.1 Equations for Programming the Input UVLO:
      3. 6.3.3  Oscillator and Voltage Feed-Forward
        1. 6.3.3.1 Calculating the Timing Resistance (RRT)
      4. 6.3.4  Overcurrent Protection and Short-Circuit Protection (OCP and SCP)
      5. 6.3.5  Soft-Start and Fault-Logic
        1. 6.3.5.1 Soft Start During Overcurrent Fault
        2. 6.3.5.2 Equations for Soft Start and Restart Time
      6. 6.3.6  Overtemperature Fault
      7. 6.3.7  Tracking
      8. 6.3.8  Adaptive Drivers
      9. 6.3.9  Start-Up into Pre-Biased Output
      10. 6.3.10 Power Good (PGOOD)
      11. 6.3.11 PGND and AGND
    4. 6.4 Device Functional Modes
      1. 6.4.1 Frequency Synchronization
      2. 6.4.2 Operation Near Minimum VIN (VVIN ≤ 4.5 V)
  8. Application and Implementation
    1. 7.1 Application Information
      1. 7.1.1 Bootstrap Resistor
      2. 7.1.2 SW Node Snubber Capacitor
      3. 7.1.3 Input Resistor
      4. 7.1.4 LDRV Gate Capacitor
    2. 7.2 Typical Application
      1. 7.2.1 Design Requirements
      2. 7.2.2 Detailed Design Procedure
        1. 7.2.2.1  Custom Design with WEBENCH® Tools
        2. 7.2.2.2  List of Materials
        3. 7.2.2.3  Select a Switching Frequency
        4. 7.2.2.4  Inductor Selection (L1)
        5. 7.2.2.5  Output Capacitor Selection (C9)
        6. 7.2.2.6  Peak Current Rating of Inductor
        7. 7.2.2.7  Input Capacitor Selection (C1, C6)
        8. 7.2.2.8  MOSFET Switch Selection (Q1, Q2)
        9. 7.2.2.9  Timing Resistor (R7)
        10. 7.2.2.10 UVLO Programming Resistors (R2, R6)
        11. 7.2.2.11 Boot-Strap Capacitor (C7)
        12. 7.2.2.12 VIN Bypass Capacitor (C18)
        13. 7.2.2.13 VBP Bypass Capacitor (C19)
        14. 7.2.2.14 VDD Bypass Capacitor (C16)
        15. 7.2.2.15 SS Timing Capacitor (C15)
        16. 7.2.2.16 ILIM Resistor (R9, C17)
        17. 7.2.2.17 SCP Multiplier Selection (R5)
        18. 7.2.2.18 Feedback Divider (R10, R11)
        19. 7.2.2.19 Compensation: (R4, R13, C13, C14, C21)
      3. 7.2.3 Application Curves
    3. 7.3 Power Supply Recommendations
    4. 7.4 Layout
      1. 7.4.1 Layout Guidelines
      2. 7.4.2 Layout Example
  9. Device and Documentation Support
    1. 8.1 Device Support
      1. 8.1.1 サード・パーティ製品に関する免責事項
      2. 8.1.2 Development Support
        1. 8.1.2.1 Custom Design with WEBENCH® Tools
      3. 8.1.3 Related Devices
    2. 8.2 Documentation Support
      1. 8.2.1 Related Documentation
    3. 8.3 ドキュメントの更新通知を受け取る方法
    4. 8.4 サポート・リソース
    5. 8.5 Trademarks
    6. 8.6 静電気放電に関する注意事項
    7. 8.7 用語集
  10. Revision History
  11. 10Mechanical, Packaging, and Orderable Information

Functional Block Diagram

GUID-A0BDC14E-684B-4AD1-8261-B3DFAB638C58-low.gif