SPRUIM2H May 2020 – October 2023 AM2431 , AM2432 , AM2434 , AM6411 , AM6412 , AM6421 , AM6422 , AM6441 , AM6442
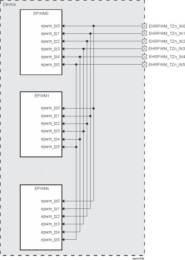
Each EPWM supports 6 tripzone event inputs and each of those inputs from all the EPWMs are tied to a common tripzone input pin so that any EPWM can be triggered by any of the six tripzone inputs as shown in Figure 12-2229.
